臭氧脫硫脫硝工藝

一、工藝說明
1. 工藝原理
利用臭氧發生器制備臭氧,通過布氣裝置把臭氧氣體均布到煙氣管道截面,在管道中設置煙氣混合器,使臭氧與含NOX的煙氣在煙氣管道中充分混合并發生氧化反應。將煙氣中的NOX氧化為容易吸收的NO2和N2O5。再利用氨法脫硫洗滌塔,對NO2和N2O5進行吸收反應,生成硝酸氨與亞硝酸氨。最后再與硫酸鹽一起富集、濃縮、干燥后,作為氮肥加以利用。
其主要反應式為:
NO+O3=NO2+O2 2NO2+O3=N2O5+O2
2NO2+2NH3+H2O=NH4NO2+NH4NO3 N2O5+2NH3+H2O =2NH4NO3
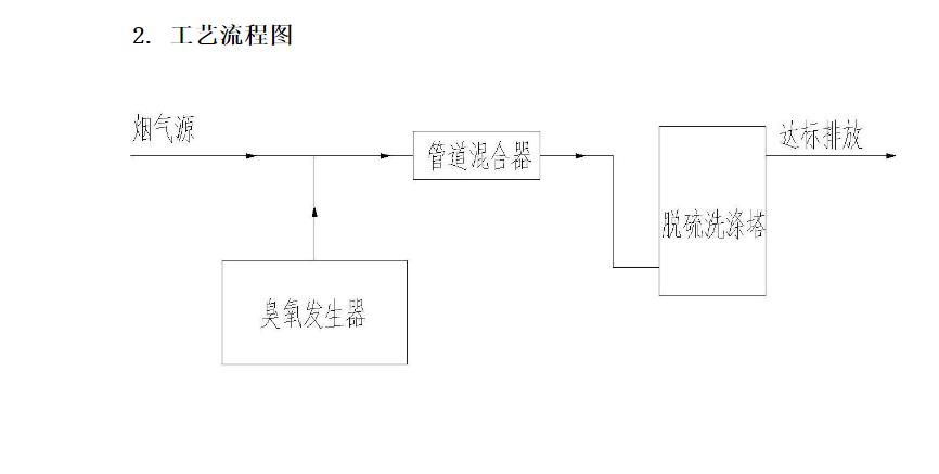
2. 工藝流程圖
二、 主要設備說明
1. 臭氧發生器
根據煙氣中NOX的含量,計算所需要的臭氧發生器產量,配置氣源控制系統,冷卻水系統及配套齊全的自動控制(PLC)、檢測儀器等。 根據項目現場情況確定采用何種氣源(空氣或氧氣)的臭氧發生器系統,
1.1 臭氧制備工藝及流程(氧氣源工藝)
氧氣管道氣通過設置的一級減壓穩壓裝置處理后,經過氧氣過濾器進行過濾,并通過露點儀檢測進氣露點,通過流量計計量進氣量,并與PLC站聯動。在臭氧發生室內的高頻高壓電場內,部分氧氣轉換成臭氧,經溫度、壓力監測后、經出氣調節閥后由臭氧出氣口排出。臭氧發生室出氣管路上設有臭氧取氣口,并裝有電磁閥,每個設備的取氣管分別通過各自的發生臭氧濃度儀檢測臭氧出氣濃度。
臭氧發生器設置1套循環冷卻水系統,通過板式換熱器換熱,為臭氧發生器提供冷卻水。配置一臺冷卻循環水泵,冷卻循環水泵受PLC自動控制系統監控。冷卻水進水管路設置壓力傳感器,用于檢測并反饋到PLC自動控制系統,當冷卻水溫度超過設定值或者流量低于設定值時報警。本系統設計按外循環冷卻水入口溫度30℃,如水溫超過30℃時,系統能連續穩定工作,但產能有所降低。
臭氧設備放置點設計安裝氧氣泄漏報警儀和臭氧泄漏報警儀(具備現場聲光報警),周圍環境中檢測到氧氣臭氧濃度超標檢測儀將報警。
2. 臭氧布氣裝置與煙氣混合器
為了使臭氧與煙氣中的NOX充分混合,從臭氧發生器出來的臭氧氣體通過環形煙氣布氣裝置,均勻的通入需治理的煙氣風管截面中,然后再通過煙氣混合器使煙氣產生揣流,保證臭氧與煙氣中的NOX能夠充分接觸而發生反應。由于臭氧與NOX的反應非常快速,基本不會受到SO2的影響,布氣裝置與煙氣混合器的總壓損不超過0.3Mpa。
3.洗滌裝置
采用堿液洗滌塔對生成的NO2進行吸收治理,如果與煙氣脫硫同時進行,可以利用濕法脫硫塔,同時進行NOX和SO2的吸收治理。建議堿液采用氨水,最終生成產物為NH4NO2和NH4NO3。
三、工藝特點
⑴ 反應時間短,速度快。臭氧與NOX反應速度極快,只需要很短的時間,即可將NOX氧化成高價態的NO2和N2O5。因此不需要特別的反應設備,只需要在煙氣管道中混合,即可進行。
⑵ 吸收完全,凈化效率高。由于NO2與N2O5都是易溶于水的物質,在堿性環境下,只需要很小的噴淋量,即可徹底吸收煙氣中的NOX,轉化為硝酸鹽和亞硝酸鹽,因此煙氣凈化效率高。
⑶ 不產生二次污染。由于臭氧與NOX反應的生成物是O2,在煙道中不影響排放。而且還可以提高SO2的轉化效率。
⑷ 可以直接利用脫硫洗滌塔進行洗滌。由于NOx的含量相對SO2來說很小,基本不需要增加脫硫洗滌塔的負荷。
⑸ 自動化程度高。整套設備全部通過PLC自動控制,不需要專人值守,只要定期巡查即可。